1 技术简介
该垃圾中转站渗滤液全量处理系统,包括污泥处理系统,以及依次相连的预处理系统、高效厌氧系统、高效生化系统和深度处理系统;其中,高效厌氧系统包括依次相连的水解酸化池、高效厌氧池以及沼气处理系统;高效生化系统包括依次相连的两级反硝化/硝化处理系统以及MBR分离装置;深度处理系统包括依次相连的混凝沉淀池,多级Fenton流化床、Fenton沉淀池、生物流化床,以及外排沉淀池。垃圾中转站渗滤液经本发明的系统处理后,渗滤液全量达标外排,系统不产生膜浓水,无需回灌至垃圾堆体或经过蒸发、氧化还原等其他处理,可实现渗滤液的全流量达标排放。
2 工艺背景及参数或技术原理
2.1 工艺背景
随着城镇垃圾产生量日益增多,国内多数城镇选择清洁直运-焚烧发电的方式运输处理生活垃圾。因此城镇原有的小型垃圾中转/收集站被逐渐取消,取而代之的建设是各种大、中型垃圾中转站。大、中型垃圾中转站以及垃圾焚烧厂由于垃圾处理量大,其渗滤液产生量多,对周边环境影响较大。
垃圾中转站渗滤液主要是由城市生活垃圾在中转站经过压缩或堆放之后所产生的二次污染。城市生活垃圾在中转压缩过程中,垃圾中所含水分会被压出,垃圾中的污染物会被水分带出,这样使得垃圾渗滤液逐渐形成。垃圾渗滤液中的污染物来源主要是:垃圾自身中含有的可溶性及不可溶性的有机物和无机物。
垃圾渗滤液是一种高浓度特殊有机废水,其具有化学需氧量(≥30000mg/L),生化需氧量(≥5000mg/L),氨氮(≥500mg/L),总氮(≥1200mg/L)及总磷(≥70mg/L)等污染物浓度高、水质水量变化大、含有害有毒污染物种类多等特点。另外垃圾中转站不同于垃圾填埋场,其一般建于城镇中心区域。因此要求渗滤液处理系统污染物处理效率高,处理设施集约占地小,不产生二次污染等。
现有的垃圾渗滤液处理技术多来源于垃圾填埋场渗滤液处理技术,其一般多采用预处理+氨吹脱+生化处理系统+MBR/NF/RO/DTRO膜处理系统。渗滤液经系统处理后能够达标外排,但是会产生膜浓水及氨吹脱废液,渗滤液并没有全量达标外排。膜浓水一般采用回灌至垃圾堆体、高级氧化或蒸发的方式进行处理,处理成本高,浓水达标难度大,处理过程也可能产生危废。同时也有采用“调节+预处理+反硝化/硝化+超滤+铁氧化+混凝沉淀+铁氧化+混凝沉淀+过滤”工艺处理填埋场渗滤液,该工艺虽也能达到渗滤液全量化处理的要求,其仅适用处理低浓度的填埋场渗滤液(CODcr≤10000mg/L,总氮≤1000mg/L),并不完全适用处理垃圾中站渗滤液。同时该工艺存在硝化/反硝化池体占地大,铁氧化工艺污泥产生量大的问题。
垃圾中转站或焚烧厂渗滤液属于新鲜渗滤液,没有经过垃圾堆体的发酵处理,所以其各种污染物浓度(CODcr≥10000mg/L,总氮≥2000mg/L,TP≥2000mg/L)普遍高于垃圾填埋场渗滤液的污染物浓度。同时中转站垃圾会含有一定比例厨余垃圾,造成中转站渗滤液水质更加复杂,因此其处理难度要大于垃圾填埋场渗滤液。另外垃圾中转站多位于城镇近郊区,渗滤液系统若产生浓水,浓水不能回灌垃圾堆体,若采用高级氧化或蒸发方式处理,浓水达标的可靠性差,处理过程中还会产生危险废物,可能会造成二次污染进而影响周边环境。一般垃圾中转站占地是高度集约化,因此需要渗滤液处理设施高度集约、占地小。因此迫切需要开发一种适用于垃圾中转站渗滤液的全量处理系统。
2.2 结合具体实施方式详述工艺流程、原理
杭州市某绿色循环综合体项目为大型垃圾中转站,日处理垃圾2000吨/天,产生垃圾压缩渗滤液500m3/天。渗滤液处理系统采用本技术进行处理,本技术主要包括以下系统:
预处理系统包括依次相连的格栅集水池、初沉池、混凝气浮池、调节池;初沉池、混凝气浮池分别设有与污泥池相连的污泥出口。且初沉池、混凝气浮池上均分别设有PAC加药装置和PAM加药装置;调节池内设置水下搅拌机和水力搅拌泵。
高效厌氧系统包括水解酸化池、高效厌氧池及沼气处理系统;调节池的出水经水解酸化、厌氧UASB池后进入高效生化系统的一级反硝化池。水解酸化池、厌氧池还设有与污泥池相连的污泥出口。
高效生化系统包括依次相连的两级反硝化/硝化处理系统和管式MBR装置;如图2所示,所述两级反硝化/硝化处理系统包括依次相连的一级反硝化池1、一级硝化池2、二级反硝化池3、二级硝化池4;所述一级反硝化池1和二级反硝化池3内分别设有潜水搅拌机5;所述一级硝化池2内设有射流曝气器8,射流曝气器8与设在一级硝化池2外设的若干回流泵9通过阀门组相连,回流泵9还与一级反硝化池1相连;所述一级硝化池2外设有冷却塔6,一级硝化池2循环冷却管道上设有板式换热器7,板式换热器7的冷取水进入冷却塔6进行冷却;所述二级硝化池4内设有射流曝气器8和碳源投加装置,射流曝气器8与设在二级硝化池4外的若干回流泵9通过阀门组相连,回流泵9出水去管式MBR装置。管式MBR装置的出水进入深度处理系统的混凝沉淀池。管式MBR装置设有与污泥池相连的污泥出口,还设有与所述一级反硝化池2、二级反硝化池4相连的污泥浓缩液回流出口。
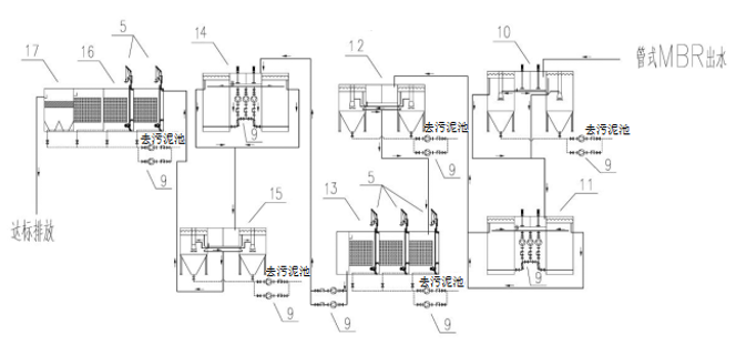
深度处理系统包括依次相连的混凝沉淀池、一级Fenton流化床、一级Fenton沉淀池、反硝化生物流化床、二级Fenton流化床、二级Fenton沉淀池15、反硝化/硝化生物流化床、外排沉淀池;其中,混凝沉淀池、一级Fenton沉淀池、反硝化生物流化床、二级沉淀池、反硝化/硝化生物流化床、外排沉淀池底部的污泥出口经回流泵与污泥外运系统的污泥池相连。所述混凝沉淀池上设絮凝剂加药装置和PAM加药装置;一级Fenton流化床、二级Fenton流化床上均分别设加气装置、硫酸加药装置、双氧水加药装置和硫酸亚铁加药装置;一级沉淀池、二级沉淀池上均分别设液碱加药装置、PAM加药装置;反硝化生物流化床、反硝化/硝化生物流化床上均设有碳源投加装置,且反硝化生物流化床内填充富集反硝化菌的海绵填料;外排沉淀池上设有PAC加药装置和PAM加药装置。
污泥外运系统包括污泥池和脱水机;预处理系统、厌氧系统、MBR系统和深度处理系统的污泥出口分别与污泥池相连。所述脱水机可选用卧螺离心脱水机,污泥排入污泥池,通过污泥泵提升进入卧螺离心脱水机,脱水到含水率80%以下后统一运送至规定处置点。
本实施例的系统工作时,渗滤液通过提升泵泵入格栅集水池,在池内暂存同时起到除砂的目的,池内设置提升泵将污水泵入初沉池,在初沉池进行混凝沉淀后的清水进入混凝气浮池,将初沉池设置在混凝气浮池之前,可以减少气浮的负荷,避免释放器堵塞。混凝气浮池内废水进行混合反应后从水中分离出一些颗粒物、漂浮物及浮渣和浮油。气浮池出水流入调节池进行水量和水质的调节。调节池内设置水下搅拌机进行水质调节,同时设置水力搅拌泵对废水进行水力搅拌以防调节池水面堆积浮渣而形成浮渣层。
调节池内废水通过水泵泵入厌氧系统,对高浓度的废水进行厌氧发酵,去除大部分的有机污染物。厌氧系统出水进入两级MBR系统,依次流经一级反硝化池、一级硝化池、二级反硝化池、二级硝化池,利用微生物进行降解,同时通过设置反硝化池多点进水,大比例内回流,大比例污泥外回流等多种作用,污水在交替缺氧、好氧条件下,渗滤液中的有机物、氨氮、总氮得到降解去除,生化系统单元处理后的渗滤液通过外置管式MBR超滤进行泥水分离后,清液进入深度处理单元进一步处理,而污泥浓缩液则回流至硝化池或反硝化池。
管式MBR装置的出水进入混凝沉淀池,在池内废水与聚铁混凝反应,从而降低废水中的CODcr。混凝沉淀池出水再进入一级Fenton流化床,加入H2O2、FeSO4,利用Fenton试剂的强氧化作用对废水中难降解有机物进行氧化降解并提高废水的可生化性。一级Fenton流化床出水进入一级沉淀池,废水与液碱、PAM反应后形成Fe(OH)3沉淀将废水中的铁离子及其它重金属离子沉淀出来。一级沉淀池出水进入反硝化生物流化床,池内填充特种海绵填料,该填料能够富集丰富的反硝化菌,利用其反硝化作用和外加碳源对废水中TN进行反硝化。反硝化生物流化床出水再依次进入二级Fenton流化床、二级沉淀池和反硝化/硝化生物流化床,通过高级氧化及生化作用对废水中的CODcr及TN进行处理。反硝化/硝化生物流化床的出水流入外排沉淀池进一步沉淀,以确保出水悬浮物达标。
预处理系统、厌氧系统、MBR系统、深度处理系统产生的污泥排入污泥池,通过污泥泵提升进入卧螺离心脱水机,脱水到含水率80%以下后统一运送至规定处置点。

图1工艺流程示意图
2.3 各系统原理及特点
该渗滤液全量处理系统,由预处理系统+高效厌氧系统+高效生化系统+深度处理系统所组成。以上单元系统相辅相成、缺一不可。该系统不产生浓水,无浓水处理设备,系统设备简单,运行方便,处理效果好、运行成本低。其中高效厌氧系统具有占地小、CODcr降解效率高,提高可生化性等特点,能够有效缩小生化系统占地面积。另外部分渗滤液经过水解酸化后超越厌氧池进入生化系统,为生化系统反硝化提供充足碳源。深度处理系统主体工艺具有占地小,CODcr去除率高,脱氮效率高级污泥产生量少等特点。
2.3.1 预处理系统
预处理系统包括依次相连的格栅、初沉池、气浮池以及调节池,主要针对渗滤液的大块杂质,悬浮物,油类进行处理,初步降低渗滤液中的悬浮物,油类,化学需氧量,生化需氧量及总磷,并对渗滤液进行水质水量的调节。渗滤液经过预处理后,能够确保后续高效厌氧系统+高效生化系统的运行稳定性和处理效果。
2.3.2 高效厌氧系统
高效厌氧系统包括依次相连的水解酸化池、高效厌氧池以及沼气处理系统。中转站垃圾渗滤液其化学需氧量一般≥30000mg/L,生化需氧量一般≥5000mg/L,但B/C通常低于0.15,属于高浓度难降解废水,为了保证渗滤液能够全量处理,降低后续生化处理系统的能耗和负荷,保证处理效果。采用水解酸化池、高效厌氧池对渗滤液进行处理,水解酸化池采用升流式流态、布水采用脉冲循环旋流形式,采用电板式换热器对渗滤液进行升温,并采用高效水解菌以提高渗滤液的B/C比,并将有机氮水解为氨氮。高效厌氧池根据水质特点采用UASB或EGSB的形式,布水采用脉冲循环旋流形式,厌氧循环搅拌采用沼气、水力双效循环,并采用驯化后颗粒污泥,保证池内泥水充分混合,能够大幅降低渗滤液中的化学需氧量,生化需氧量。能够确保后续高效生化系统的运行稳定性和处理效果。
2.3.3 高效生化系统
该系统包括依次相连的两级反硝化/硝化处理系统以及MBR(外置式)膜分离装置(或二沉池)。其中反硝化池内设置潜水搅拌机或双曲面搅拌机进行搅拌,并设置碳源投加装置,反硝化池的总氮处理率≥90%。而硝化池内设置高效射流曝气器、射流泵及由版式换热器和冷却塔所组成冷却降温装置。硝化池的化学需氧量、生化需氧量的处理率≥90%,氨氮的处理率≥95%。两级反硝化/硝化处理系统出水采用MBR(外置式)膜分离装置(或二沉池)进行泥水分离,出水去深度处理系统,而截留的污泥则回流至两级反硝化/硝化池内。

图2两级反硝化/硝化处理系统的结构示意图
其中,1—一级反硝化池,2—一级硝化池,3—二级反硝化池,4—二级硝化池,5—潜水搅拌机,6—冷却塔,7—板式换热器,8—射流曝气器,9—回流泵
一般MBR(外置式)膜分离装置出水中化学需氧量及总氮两项指标不能达标。常规工艺是MBR出水采用NF+RO/DTRO的工艺进行处理,渗滤液中的化学需氧量、总氮被截留在膜浓水中,膜清水达标外排。而膜浓水回灌至垃圾堆体或采用高级氧化、蒸发的工艺处理。膜浓水处理成本高,处理难度大。
2.3.4 深度处理系统
深度处理系统包括依次相连的混凝沉淀池、多级Fenton流化床、Fenton沉淀池、多级生物流化床及外排沉淀池。MBR(外置式)膜分离装置的出水全量经过深度处理系统处理后,全量渗滤液能够完全达到《生活垃圾填埋场污染控制标准》(GB 16889—2008)表2的标准,不产生浓水、其他需要再处理的废水以及危废的等二次污染物。

图3 深度处理系统的结构示意图
其中,5—潜水搅拌机,9—回流泵,10—混凝沉淀池,11—一级Fenton流化床,12—一级Fenton沉淀池,13—反硝化生物流化床,14—二级Fenton流化床,15—二级Fenton沉淀池,16—反硝化/硝化生物流化床,17—外排沉淀池
3 主要技术指标
(1)垃圾渗滤液经本系统处理后其CODcr,BOD5、氨氮、TN、TP及SS等污染物处理达到《生活垃圾填埋场污染控制标准》(GB 16889-2008)表2要求。
(2)本系统不产生浓水或其他二次污染物。
4 技术优势(重要亮点可用颜色标识)
(1)采用物理化学及生物作用而非膜浓缩的方式对渗滤液进行全量处理,确保其全量达标,除污泥以外不产生浓水或其他二次污染物
(2)方法经济高效,处理效果好,反硝化池的总氮处理率≥90%,硝化池的化学需氧量、生化需氧量的处理率≥90%,氨氮的处理率≥95%;
(3)方法灵活多变,可根据具体情况来确定设备或材料类型。
5 本技术特点:
(1)本系统的高效厌氧系统采用水解酸化池+高效厌氧池;水解酸化池采用升流式流态、布水采用脉冲循环旋流形式,采用电板式换热器对渗滤液进行升温,并采用高效水解菌以提高渗滤液的B/C比,有利于提高厌氧池的处理效率,显著提高厌氧池的处理负荷,缩小厌氧池池容。另外水解池出水一部分进入厌氧池,一部分超越厌氧池直接进入后续生化系统,满足生化系统反硝化脱氮的碳源需求,降低碳源投加量。厌氧池根据进水浓度和场地尺寸可以采用UASB或EGSB等形式;本发明中高效厌氧池采用脉冲循环旋流布水形式,循环搅拌采用沼气、水力双效循环,池内采用高效颗粒污泥,污泥床内生物量多,折合浓度计算可达20~30g/L;容积负荷率高,在中温发酵条件下,一般可达10kgCOD/(m³•d)左右,甚至能够高达15~40kgCOD/(m³•d),废水在反应器内的水力停留时间较短,因此所需池容大大缩小;设备简单,运行方便,勿需设沉淀池和污泥回流装置,不需要充填填料,也不需在反应区内设机械搅拌装置,造价相对较低,便于管理,且不存在堵塞问题。
(2)垃圾中转站由于采用高效厌氧系统对渗滤液进行处理,系统出水的COD浓度被大幅降解,能够降低后续处理单元的COD负荷;有利于提高两级反硝化/硝化处理系统中氨氮硝化和总氮反硝化效率,为MBR系统出水污染物指标达到较低的水质奠定了基础。
(3)本系统的高效生化系统中两级硝化/反硝化针对垃圾中转站渗滤液水质特点,优化曝气设备及回流形式,并设置碳源投加系统以确保系统达到高效氨氮及总氮的处理效果;
而高效生化系统中MBR系统采用管式MBR装置,运行通量大(50-120L/H);抗污染性好;膜设备外置,安装、维护、操作简单;结构紧凑,占地小;膜寿命长(4-5年);膜芯可单独拆卸检修、更换,换膜成本低;能耗较同类产品低;适用于高浓度的工业废水、垃圾渗滤液等难处理的废水;该MBR系统将渗滤液全量处理后进入深度处理系统,MBR系统出水氨氮,生化需氧量已经基本达标,而化学需氧量小于800mg/L,总氮低于100mg/L,不产生浓水,无需回灌或进行其他处理,无二次污染,为深度处理系统出水达标奠定了基础。
(4)本系统的深度处理系统中混凝沉淀、多级Fenton流化床主要通过物理化学的作用对渗滤液中的化学需氧量进行处理。而多级生物流化床则通过海绵载体上负载的异氧菌、反硝化菌以及外加碳源对渗滤液中的总氮进行生物处理。外排沉淀池则通过絮凝剂的混凝沉淀作用确保出水化学需氧量及悬浮物达标;整个深度处理系统均采用物理化学及生物作用而非膜浓缩的方式对渗滤液进行全量处理,确保其全量达标,除污泥以外不产生浓水或其他二次污染物。
(5)本发明的系统处理后的废水无浓水产生,无需回灌或进行其他处理,可实现全流量达标排放。
6 设备组成
表1 主要设备组成
序号 | 系统名称 | 主要技术指标 | |
1 | 预处理系统 | 含格栅、初沉、混凝气浮、调节设施 | |
2 | 高效厌氧系统 | 含水解酸化、高效厌氧系统以及沼气处理系统 | |
3 | 高效生化系统 | 含两级反硝化/硝化处理系统、管式MBR装置(或二沉池)以及换热器、冷却塔等冷却降温设备 | |
4 | 深度处理系统 | 含混凝沉淀池,多级的Fenton流化床、Fenton沉淀池和生物流化床,以及外排沉淀池 | |
8 | 管道、管件 | - | |
9 | 阀门 | 安全阀、过滤器等 | |
10 | 电气自控 | PLC、DO、pH、流量计、热电阻、压力变送器等 |
7 工程案例
某大型垃圾中转站(垃圾转运量2000t/d),其渗滤液处理站设计规模为500m3/d,设计进水、出水水质见下表。
表2 设计进水水质一览表
序号 | 污染物 | 设计进水水质 |
1 | 化学需氧量(CODcr)(mg/L) | 40000 |
2 | 生化需氧量(BOD5)(mg/L) | 20000 |
3 | 悬浮物(mg/L) | 3000 |
4 | 总氮(mg/L) | 1500 |
5 | NH3-N(mg/L) | 800 |
6 | TP(mg/L) | 20 |
本垃圾渗滤液处理站出水排至城市下水道,CODcr,BOD5、氨氮、TN、TP及SS等污染物执行《生活垃圾填埋场污染控制标准》(GB 16889-2008)规定浓度限值。具体出水水质见下表。
表3 设计出水水质一览表
序号 | 控制污染物 | 排放浓度限值 |
1 | 色度(稀释倍数) | 40 |
2 | 化学需氧量(CODcr)(mg/L) | 100 |
3 | 生化需氧量(BOD5)(mg/L) | 30 |
4 | 悬浮物(mg/L) | 30 |
5 | 总氮(mg/L) | 40 |
6 | 氨氮(mg/L) | 25 |
7 | 总磷(mg/L) | 3 |
8 | pH | 6.5-9 |
9 | 石油类 | 15 |
10 | 动植物油 | 100 |
该渗滤液处理站采用本发明工艺进行处理,工程实际进水指标均在设计进水水质范围内,该工程经过一年调试及试运行后,渗滤液处理站实际出水指标详见下表。
表4 实际出水水质一览表
序号 | 控制污染物 | 排放浓度限值 |
1 | 色度(稀释倍数) | 20~40 |
2 | 化学需氧量(CODcr)(mg/L) | 70~90 |
3 | 生化需氧量(BOD5)(mg/L) | 10~20 |
4 | 悬浮物(mg/L) | ≤20 |
5 | 总氮(mg/L) | 25~40 |
6 | 氨氮(mg/L) | ≤15 |
7 | 总磷(mg/L) | ≤3 |
8 | pH | 6.5-9 |
9 | 石油类 | ≤15 |
10 | 动植物油 | ≤100 |

图4 工程效果图







官方公众号
官方小程序